HF-4-81系列发电机控制线路,如下图:

图1:HF-4-81系列发电机控制线路
该控制线路与T2XV系列小型三相同步发电机配套,同步发电机的励磁系统采用电复合相复励调压。
发电机端电压经线性电抗器L移相,与发电机负荷电路中的电流互感器5TA~7TA二次电压合成,经过三相桥式整流器整流之后,供发电机GS励磁自动调压。
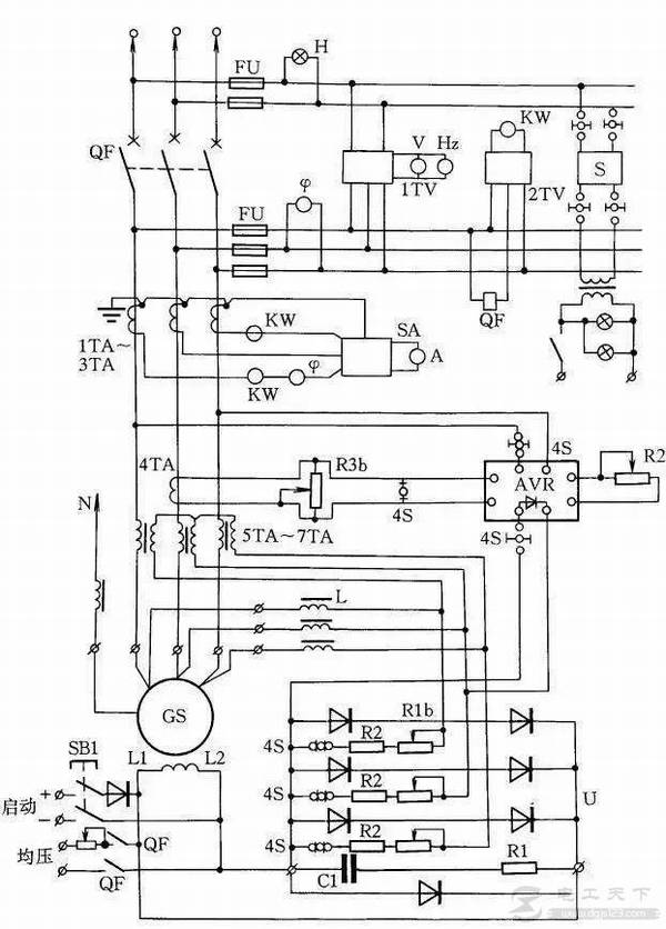
HF-4-81系列发电机控制线路,如下图:

图1:HF-4-81系列发电机控制线路
该控制线路与T2XV系列小型三相同步发电机配套,同步发电机的励磁系统采用电复合相复励调压。
发电机端电压经线性电抗器L移相,与发电机负荷电路中的电流互感器5TA~7TA二次电压合成,经过三相桥式整流器整流之后,供发电机GS励磁自动调压。